手机版

百科生活 投稿

三角换元的原理,三角换元的三种方式(电动机星~三角形换接启动控制电路讲解)

百科 2026-02-20 05:55:57 投稿 阅读:637次

关于【三角换元的原理】:三角换元的原理,今天小编给您分享一下,如果对您有所帮助别忘了关注本站哦。

  • 内容导航:
  • 1、三角换元的原理
  • 2、电动机星~三角形换接启动控制电路讲解

1、三角换元的原理

  一般是根据sin^2(x)+cos^2(x)=1或2倍角公式作为换元原理的,当计算式中出现类似于√(1-x^2)的代数式时,就可以考虑使用三角换元法了。三角换元法是一种计算积分的方法,是换元积分法的一个特例。

2、电动机星~三角形换接启动控制电路讲解

电动机Y一△降压启动也称为星形----三角形降压启动,简称星三角降压启动。这一线路的设计思想仍按时间原则控制启动过程。所不同的是,在启动时将电动机定子浇组接成星形,每相绕组承受的电压为电源的相电压(220V),减小了启动电流对电网的影响。

而在其启动后期则按预先整定的时间换接成三角形接法,每相绕组承受的电压为电源的线电压(380V),电动机进入正常运行,凡是正常运行的定子绕组接成三角形的鼠笼式异步电动机,均可采用这种线路。

三角换元的原理,三角换元的三种方式(电动机星~三角形换接启动控制电路讲解)

异步电动机因其结构简单,价格便宜,可靠性高等优点被广泛应用,但在启动过程中启动电流较大,所以容量大的电动机必须采取一定的方式启动,对于正常运行的定子绕组为三角形接法的鼠笼式异步电动机来说,如果在启动时将定子绕组接成星形,待启动后再接成三角形,就可以降低启动电流,减轻它对电网的冲击。

三角换元的原理,三角换元的三种方式(电动机星~三角形换接启动控制电路讲解)

文章配图不作参考

启动电流降低了,启动转矩也降为原来按三角形接法直接启动时的1/3。由此可见,采用星----三角启动时,电流特性很好,而转矩特性较差,所以客观存在只适用于无载或者轻载启动的场合,换句话说,由于启动转矩小,星三角启动的优点还是很显著,因为基于这个启动原理的星三角启动器,同任何别的减压启动器相比较,其结构最简单,价格也最便宜,除此之外,星----三角启动方式还有一个优点,即当负载较轻时,可以让电动机在星形接法下运行,此时,额定转距与负载可以匹配,这样能使电动机的效率有所提高,并因此节约了电力消耗。

三角换元的原理,三角换元的三种方式(电动机星~三角形换接启动控制电路讲解)

文章配图不作参考

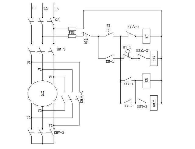
读懂电路图,要理解清楚元件之间的联系,分清主电路和辅助电路之间的关系,是进行实际电路组装的前提和保证,如附图。L1/L2/L3分别表示三根相线,QS表示空气开关,FU1表示控制回路上的保险,SP表示停止按纽,ST表示启动按钮,KT表示时间继电器的线圈,后缀的数字表示它不同的触点,KMY表示星接触器的线圈,后缀的数字表示它不同的触点,KM△表示三角形接触器的线圈,后缀的表示它不同的触点,KM表示主接触器的线圈,后缀的数字表示它不同的触点,U1/Ⅴ1/W1分别表示电动机绕组的三个同名端,U2/V2/W2分割表示电动机绕组的另三个同名端。

三角换元的原理,三角换元的三种方式(电动机星~三角形换接启动控制电路讲解)

文章配图不作参考

三角换元的原理,三角换元的三种方式(电动机星~三角形换接启动控制电路讲解)

合上QS,按下S,KT、kMY得电动作,kMY一1闭合,KM得电动作,kMY一2闭合,电动机线圈处于星形接法,KMY一3断开,避免KM△误动作。kM一1闭合,自保启动按钮,KM一2闭合为三角形工作做好准备,KM3闭合,电动机得电运行转,处于星形启动状态。时间继电器延时到达后,延时触点KT一1讨断开,KMY线圈断电,KMY一1断开,KM通过KM一2仍然得电吸合着,KMY一2断开,为电动机线圈处于三角形接法作准备,KMY一3闭合,使kM△得电吸合,KM△一1断开,停止为时间继电器线圈供电,KM△一2断开,确保KMY不能得电误动作,Km△一3闭合是电动机线圈处于三角形运转状态,电动机的三角形运转状态,必须要按下SP使全部接触器线圈失电跳开,才能停止运转。

三角换元的原理,三角换元的三种方式(电动机星~三角形换接启动控制电路讲解)

Y-△工作原理参考图

电路组装要首先组装辅助电路(辅助电路也称为二次线路)组装的过程中注意按照电路图的标注,分清楚线号做好标记,查清线路连接正确后方可通电,辅助电路完全正确后才可以进行主电路的组装。

本文关键词:三角换元的三种方式,三角换元思想,什么是三角换元法,三角换元的原理是什么,什么叫三角换元。这就是关于《三角换元的原理,三角换元的三种方式(电动机星~三角形换接启动控制电路讲解)》的所有内容,希望对您能有所帮助!

本文链接:https://bk.89qw.com/a-570591

最近发表
网站分类