手机版

百科生活 投稿

运算放大器的作用和用途是什么,运算放大器的作用和工作原理(运算放大器的必读基本知识)

百科 2026-02-08 14:43:13 投稿 阅读:5474次

关于【运算放大器的作用和用途是什么】,运算放大器的作用和工作原理,今天小编给您分享一下,如果对您有所帮助别忘了关注本站哦。

  • 内容导航:
  • 1、运算放大器的必读基本知识
  • 2、运算放大器的作用和用途是什么

1、运算放大器的必读基本知识

运算放大器(简称“运放”)是具有很高放大倍数的电路单元。在实际电路中,通常结合反馈网络共同组成某种功能模块。它是一种带有特殊耦合电路及反馈的放大器。其输出信号可以是输入信号加、减或微分、积分等数学运算的结果。

运算放大器的作用和用途是什么,运算放大器的作用和工作原理(运算放大器的必读基本知识)

由于早期应用于模拟计算机中,用以实现数学运算,故得名“运算放大器”。

运放是一个从功能的角度命名的电路单元,可以由分立的器件实现,也可以实现在半导体芯片当中。

随着半导体技术的发展,大部分的运放是以单芯片的形式存在。运放的种类繁多,广泛应用于电子行业当中。

运算放大器发展史

1941年:贝尔实验室的Karl D. Swartzel Jr.发明了真空管组成的第一个运算放大器,并取得美国专利2,401,779,命名为“Summing Amplifier”;

运算放大器的作用和用途是什么,运算放大器的作用和工作原理(运算放大器的必读基本知识)

1952年:首次作为商业产品贩售的运算放大器是George A. Philbrick Researches(GAP/R)公司的真空管运算放大器,型号K2-W;

运算放大器的作用和用途是什么,运算放大器的作用和工作原理(运算放大器的必读基本知识)

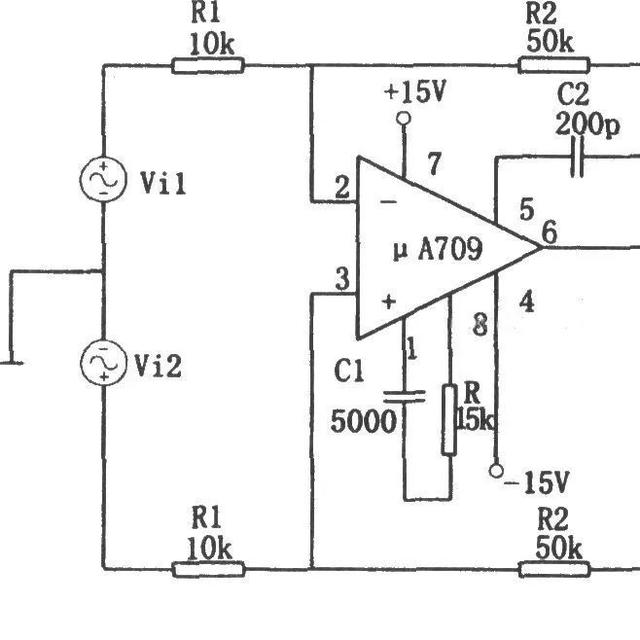
1963年:第一个以集成电路单一芯片形式制成的运算放大器是FairchildSenmiconductors的Bob Widlar所设计的μA702,1965年经改后推出μA709;

运算放大器的作用和用途是什么,运算放大器的作用和工作原理(运算放大器的必读基本知识)1968年:Fairchild半导体公司推出的μA741。迄今为止仍然在生产使用,他是有史以来最成功的运算放大器,也是极少数最长寿的IC型号之一。

运算放大器的作用和用途是什么,运算放大器的作用和工作原理(运算放大器的必读基本知识)

运算放大器的必读基本知识

运算放大器具有两个输入端和一个输出端,如下图所示,其中标有“+”号的输入端为“同相输入端”而不能叫做正端),另一只标有“一”号的输入端为“反相输入端”同样也不能叫做负端,如果先后分别从这两个输入端输入同样的信号,则在输出端会得到电压相同但极性相反的输出信号:输出端输出的信号与同相输人端的信号同相,而与反相输入端的信号反相。

运算放大器的作用和用途是什么,运算放大器的作用和工作原理(运算放大器的必读基本知识)

运算放大器所接的电源可以是单电源的,也可以是双电源的,如下图所示。

运算放大器的作用和用途是什么,运算放大器的作用和工作原理(运算放大器的必读基本知识)

运算放大器有一些非常有意思的特性,灵活应用这些特性可以获得很多独特的用途,总的来说,这些特性可以综合为两条:

1、运算放大器的放大倍数为无穷大。

2、运算放大器的输入电阻为无穷大,输出电阻为零。

现在我们来简单地看看由于上面的两个特性可以得到一些什么样的结论。

首先,运算放大器的放大倍数为无穷大,所以只要它的输入端的输入电压不为零,输出端就会有与正的或负的电源一样高的输出电压本来应该是无穷高的输出电压,但受到电源电压的限制。

准确地说,如果同相输入端输入的电压比反相输入端输入的电压高,哪怕只高极小的一点,运算放大器的输出端就会输出一个与正电源电压相同的电压;

反之,如果反相输入端输入的电压比同相输人端输入的电压高,运算放大器的输出端就会输出一个与负电源电压相同的电压(如果运算放大器用的是单电源,则输出电压为零)。

运算放大器的作用和用途是什么,运算放大器的作用和工作原理(运算放大器的必读基本知识)

其次,由于放大倍数为无穷大,所以不能将运算放大器直接用来做放大器用,必须要将输出的信号反馈到反相输入端(称为负反馈)来降低它的放大倍数。

如图1-3中左图所示,R1的作用就是将输出的信号返回到运算放大器的反相输入端,由于反相输入端与输出的电压是相反的,所以会减小电路的放大倍数,是一个负反馈电路,电阻Rf也叫做负反馈电阻。

运算放大器的作用和用途是什么,运算放大器的作用和工作原理(运算放大器的必读基本知识)

还有,由于运算放大器的输入为无穷大,所以运算放大器的输入端是没有电流输入的——它只接受电压。

同样,如果我们想象在运算放大器的同相输入端与反相输入端之间是一只无穷大的电阻,那么加在这个电阻两端的电压是不能形成电流的,没有电流,根据欧姆定律,电阻两端就不会有电压,所以我们又可以认为在运算放大器的两个输人端电压是相同的(电压在这种情况就有点像用导线将两个输入端短路,所以我们又将这种现象叫做“虚短”)。

2、运算放大器的作用和用途是什么

运算放大器的作用和用途是什么?

运算放大器的作用是在实际电路中,通常结合反馈网络共同组成某种功能模块,它是一种带有特殊耦合电路及反馈的放大器,其输出信号可以是输入信号加,减或微分,积分等数学运算的结果。早期应用于模拟计算机中,用以实现数学运算,用途;广泛应用于电子行业当中,接入适当的反馈网络,可用作精密的交流和直流放大器,有源滤波器,振荡器及电压比较器。

所有的运算放大器都有两个电源引脚,一般在资料中,它们的标识是VCC+和VCC-,但是有些时候它们的标识是VCC+和GND,但是,他们可能可以工作在其他的电压下。

在运放不是按默认电压供电的时候,需要参考运放的数据手册,特别是绝对最大供电电压和电压摆动说明。放大电路有两个基本类型:同相放大器和反相放大器。他们的交流耦合版本如图三所示。对于交流电路,反向的意思是相角被移动180度。

这种电路采用了耦合电容 ――Cin 。Cin被用来阻止电路产生直流放大,这样电路就只会对交流产生放大作用。扩展资料;运算放大器是一种直流耦合差模(差动模式)输入,通常为单端输出的高增益电压放大器,因为刚开始主要用于加法,乘法等运算电路中,一个理想的运算放大器必须具备,无限大的输入阻抗、等于零的输出阻抗、无限大的开回路增益、无限大的共模排斥比的部分、无限大的频宽。

通常使用运算放大器时,会将其输出端与其反相输入端连接,形成一负反馈组态。原因是运算放大器的电压增益非常大,范围从数百至数万倍不等,使用负反馈方可保证电路的稳定运作。但是这并不代表运算放大器不能连接成正回馈相反地。

将运算放大的反向输入端与输出端连接起来,放大器电路就处在负反馈组态的状况,此时通常可以将电路简单地称为闭环放大器。闭环放大器依据输入讯号进入放大器的端点,又可分为反相放大器与非反相放大器两种。

运放有哪些作用?

运放,顾名思义就是做信号的运算放大用,就是将两个输入信号分别接到运放的正负输入端,运放做信号的加减乘除运算,输出端的信号就是信号运算的结果。这个特性在早期曾被用做模拟电子计算机的运算部件,现在大多是被用在信号的放大处理电路里边。

放大就是用的乘除运算功能,而加减运算是被用于比较器。

集成运算放大器的作用是什么?

作用:一般运放在DVD 、 卫星接收机、功放机等家电中是作为放大信号之用,比如声音信号,可以把弱信号变成强信号而不失真,视频信号放大后而保持原样不出现拖尾、毛边、对比度差等。至于仪器仪表也都是作为取样信号放大,并不是做运算用的放大器,而是用运算方式放大信号的放大器。

运算放大器除具有+、-输入端和输出端外,还有+、-电源供电端、外接补偿电路端、调零端、相位补偿端、公共接地端及其他附加端等。

它的闭环放大倍数取决于外接反馈电阻,这给使用带来很大方便。扩展资料:运算放大器的输出电压主要受供电电源的限制。在普通的运算放大器中,输出电压的最大值一般仅几十伏,输出电流仅几十毫安。若要提高输出电压或增大输出电流,集成运放外部必须要加辅助电路。

高压大电流集成运算放大器外部不需附加任何电路,即可输出高电压和大电流。例如D41集成运放的电源电压可达±150V,uA791集成运放的输出电流可达1A。集成运放有两个电源接线端+VCC和-VEE,但有不同的电源供给方式。

对于不同的电源供给方式,对输入信号的要求是不同的。运算放大器多采用这种方式供电。相对于公共端(地)的正电源(+E)与负电源(-E)分别接于运放的+VCC和-VEE管脚上。

在这种方式下,可把信号源直接接到运放的输入脚上,而输出电压的振幅可达正负对称电源电压。

本文关键词:运算放大器作用通俗讲解,运算放大器是干啥的,运算放大器的作用和用途是什么呢,运算放大器的原理介绍,运算放大器有什么作用。这就是关于《运算放大器的作用和用途是什么,运算放大器的作用和工作原理(运算放大器的必读基本知识)》的所有内容,希望对您能有所帮助!

本文链接:https://bk.89qw.com/a-759821

最近发表
网站分类